مبدأ العمل
المياه النقية لها أعلى سرعة التبخر تحت حالات الغليان. في الضغط العادي، تبدأ غليان المياه النقية في 100℃. في فراغ، يمكن تخفيض نقطة الغليان إلى حد كبير، ورفع ضغط الفراغ، خفض نقطة الغليان. في آلة التجفيف بالفراغ، يمكن إزالة مياه التبخر بسرعة بنظام الفراغ. لذا، آلة التجفيف هذه تتميز بقدرة التجفيف الكبيرة مع إن تعمل في درجة الحرارة المنخفضة.
المواد الخام هي تكون ساكنة الحالة أثناء تشغيل المعدات، إنه يفيد صيانة الحالة الابتدائية للمواد. التشغيل المتقطع قابل لتعديل حالات العملية في أي وقت.
نظام التسخين لآلة التجفيف بالفراغ FZG مصمم لمعالجة المشكلة من رجوع المياه المكثفة. بالإضافة إلى ذلك، مص الهواء مستخدم في الجانب لتحسين كفاءة التجفيف.
يمكن استخدام هذه الآلة لتجفيف درجة الحرارة المنخفضة واسترداد المذيب. يمكن اختيار مصدر الحرارة، مثل البخار، المياه الساخنة، أو زيت نقل الحرارة.
إن آلة التجفيف بالفراغ مناسبة خاصة للمواد التي تكون سهلة للتأكسد في عملية التجفيف.
التطبيقات
إن آلة التجفيف بالفراغ مناسبة لتجفيف المواد الخام الحساسة الحرارة في صناعة الأدوية، صناعة الكيمياء، صناعة المادة الغذائية، صناعة الكهرباء، صناعة الأدوية الصينية التقليدية الخ.
الميزات
تتمكن من تحقيق سرعة التجفيف السريعة بدرجة الحرارة المنخفضة، مما يوفر الطاقة.
هذه الآلة تتمكن من تجفيف المواد الخام التي تحتوى على المذيب التي يحتاج إلى الاسترداد.
قبل التجفيف ، آلة التجفيف بالفراغ تتمكن من تحقيق معالجة المطهر، أثناء التجفيف بدون التلوث.
المواصفات التقنية
| اسم النمط | YZG-600 | YZG-800 | YZG-1000 | YZG-1400 | FZG-10 | FZG-15 | FZG-20 |
| الحجم الداخلي للحجرة (mm) |
Φ600x976 | Φ800x1320 | Φ1000x1530 | Φ1400x2080 | 1500x1040x1220 | 1500x1400x1200 | 1500x1800x1200 |
| الحجم الخارجي للحجرة (mm) |
750x950 x1050 |
950x1210 x1350 |
1150x1410 x1600 |
1550x1900 x2150 |
1676x1700 x1564 |
1676x2060x1564 | 1676x2500x1564 |
| طبقات الدعم | 4 | 8 | 12 | 32 | 20 | 32 | 48 |
| فترة المسافة بين الطبقات (mm) |
85 | 100 | 100 | 100 | 120 | 120 | 120 |
| حجم الطبق (mm) |
310x600x45 | 640x460x45 | 640x460x45 | 640x460x45 | 640x460x45 | 640x460x45 | 640x460x45 |
| عدد الطبق | 4 | 12 | 32 | 32 | |||
| ضغط العمل داخل الأنبوب للدعم (Mpa) |
≤0.784 (8kg/cm2) |
≤0.784 | ≤0.784 | ≤0.784 | ≤0.784 | ≤0.784 | ≤0.784 |
| درجة حرارة التشغيل للدعم (℃) |
35~150 | 35~150 | 35~150 | 35~150 | 35~150 | 35~150 | 35~150 |
| درجة الفراغ داخل الحجرة أثناء التشغيل أثناء وقت الخمول (Mpa) |
-0.1 | -0.1 | -0.1 | -0.1 | -0.1 | -0.1 | -0.1 |
| تحت حالة بـ -0.1Mpa و110℃، معدل التبخر للمياه (Kg/m2h) |
7.2 | 7.2 | 7.2 | 7.2 | 7.2 | 7.2 | 7.2 |
| عندما يشغل المكثف، موديل وطاقة لمضخة الفراغ، kW | 2X-15 2kW | 2X-30A 3kW | 2X-70A 5.5 kW | 2X-70A 5.5 kW | 2X-70A 5.5 kW | 2X-70A 5.5 kW | 2X-90A 7.5 kW |
| أثناء لا يشغل المكثف، موديل وطاقة لمضخة الفراغ، kW | SZ-0.5 1.5kW | SZ-1 2.2kW | SZ-1 2.2kW | SZ-2 5.5kW | SZ-2 4.0kW | SZ-2 5.5kW | SZ-2 5.5kW |
| الوزن الكامل (kg) |
250 | 600 | 800 | 1400 | 1400 | 2100 | 3200 |
الملاحظة لطلب الشراء
إذا كنت تريد طلب الشراء، رجاء اختيار آلة التجفيف بالفراغ التي تتناسب لتجفيف المواد الخام، مثل الخصائص الفيزيائية، الرطوبة الابتدائية، درجة الحرارة، درجة الفراغ، الكمية للتجفيف، وقت التجفيف الخ. آلة التجفيف بالفراغ هي متوفرة في الموديلات لأي مصدر تسخين من ثلاثها، نوع البخار، نوع المياه الساخنة، زيت نقل الحرارة.
الإكسسوارات المستخدمة المذكورة في أجهزة التشغيل لنظام التجفيف بالفراغ هي مقدمة ومركبة من قبل مصنعنا. من فضلكم تذكير في وقت طلب الشراء.
نتمكن أيضا من تقديم لزبائننا الآلة المخصصة بالتصميم، التصنيع لمتطلبات الزبائن المختلفة.
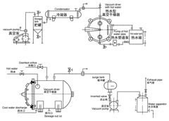
خارطة الانسياب للإنتاج
إن معداتنا مقدمة مع مدة الضمان من الصيانة، الاستبدال، أو إعادة المال للمنتجات غير المؤهلة، ونزود أيضا بقطع الغيار، لذا يمكنكم أن تشتري منتجاتنا بلا قلق.