Principe de fonctionnement et caractéristiques du sécheur sous vide
L'eau pure a la plus grande vitesse d'évaporation dans des conditions d'ébullition. A pression normale, l'eau pure commence à bouillir à 100℃. Dans un vide, ce point d'ébullition peut être considérablement réduit, et plus la pression sous vide est élevée, plus le point d'ébullition devient faible. Dans le sécheur sous vide, l'eau évaporée peut être rapidement retirée par le système de vide. Par conséquent, ce sécheur a une capacité de séchage plus grande bien qu'il fonctionne à une température plus basse.
Pendant le fonctionnement de l'équipement, la matière première est sous conditions statiques, ce qui est un avantage pour maintenir l'état initial de la matière. Le fonctionnement intermittent peut adapter à tout moment les conditions de processus.
Le système de chauffage du sécheur sous vide FZG est conçu pour s'attaquer au problème du retour de l'eau condensée. En outre, l'aspiration d'air est appliquée pour améliorer l'efficacité du séchage.
Cet équipement peut être utilisé pour le séchage à basse température et la récupération de solvant. La source de chaleur utilisée peut être la vapeur, l'eau chaude, ou l'huile thermoconducteur.
Le sécheur sous vide est particulièrement adapté à des matériaux facilement oxydables pendant le séchage.
Application du sécheur sous vide
Le sécheur sous vide est adapté au séchage des matières premières sensibles à la chaleur pour l'industrie pharmaceutique, chimique, alimentaire, électronique, de médecine traditionnelle chinoise, et plus.
Caractéristiques du sécheur sous vide
Il peut atteindre une vitesse de séchage plus rapide à une température inférieure, ce qui le rend plus éconergétique.
Notre sécheur sous vide peut sécher à basse température, il peut donc être utilisé pour sécher des matériaux bruts thermosensibles.
Il peut sécher des matières premières contenant des solvants qui doivent être récupérés.
Avant le séchage, le sécheur sous vide peut effectuer un traitement désinfectant, ainsi, pendant le séchage, aucune impureté ne peut entrer.
| Modèle | YZG-600 | YZG-800 | YZG-1000 | YZG-1400 | FZG-10 | FZG-15 | FZG-20 |
| Dimensions intérieures de la chambre (mm) | Φ600×976 | Φ800×1320 | Φ1000×1530 | Φ1400×2080 | 1500x1040x1220 | 1500x1400x1200 | 1500x1800x1200 |
| Dimensions extérieures de la chambre (mm) | 750×950 ×1050 |
950×1210 ×1350 |
1150×1410 ×1600 |
1550×1900 ×2150 |
1676×1700 ×1564 |
1676×2060 ×1564 |
1676×2500 ×1564 |
| Couches de support | 4 | 8 | 12 | 32 | 20 | 32 | 48 |
| Intervalle de couche (mm) | 85 | 100 | 100 | 100 | 120 | 120 | 120 |
| Taille des plateaux (mm) | 310×600×45 | 640×460×45 | 640×460×45 | 640×460×45 | 640×460×45 | 640×460×45 | 640×460×45 |
| Nombre de plateaux | 4 | 12 | 32 | 32 | |||
| Pression de travail à l'intérieur du tube de support (Mpa) | ≤0.784 (8kg/cm2) | ≤0.784 | ≤0.784 | ≤0.784 | ≤0.784 | ≤0.784 | ≤0.784 |
| Température de fonctionnement du support (℃) | 35~150 | 35~150 | 35~150 | 35~150 | 35~150 | 35~150 | 35~150 |
| Degré de vide à l'intérieur de la chambre au repos (Mpa) | -0.1 | -0.1 | -0.1 | -0.1 | -0.1 | -0.1 | -0.1 |
| Sous les conditions de -0.1Mpa et 110℃, Taux d'évaporation rate de l'eau (Kg/m2h) | 7.2 | 7.2 | 7.2 | 7.2 | 7.2 | 7.2 | 7.2 |
| Lorsqu'un condenseur est utilisé, modèle et puissance de la pompe à vide, kW | 2X-15 2kW | 2X-30A 3kW | 2X-70A 5.5 kW | 2X-70A 5.5 kW | 2X-70A 5.5 kW | 2X-70A 5.5 kW | 2X-90A 7.5 kW |
| Lorsqu'un condenseur n'est pas utilisé, modèle et puissance de la pompe à vide, kW | SZ-0.5 1.5kW | SZ-1 2.2kW | SZ-1 2.2kW | SZ-2 5.5kW | SZ-2 4.0kW | SZ-2 5.5kW | SZ-2 5.5kW |
| Poids brut (kg) | 250 | 600 | 800 | 1400 | 1400 | 2100 | 3200 |
Notes concernant la commande
Lorsque vous placez votre commande, veuillez choisir le sécheur sous vide adapté aux matières premières séchés, tels que, les propriétés physiques, l'humidité initiale, la température, le degré de vide, la quantité à sécher, le temps de séchage, etc. Le sécheur sous vide est disponible en plusieurs modèles pour toutes sources de chaleur: type de vapeur, eau chaude, huile de conduction thermique.
Les accessoires du sécheur sous vide utilisés mentionnés dans les instruments de fonctionnement peuvent être fournis et installés par notre usine. Veuillez nous l'indiquer lors de votre commande.
Nous pouvons également fournir une conception spécialisée, la fabrication et l'installation du sécheur sous vide pour les besoins particuliers des clients.
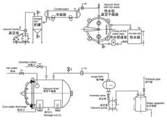
Schéma du procédé
Notre équipement présente une garantie de réparation, de remplacement ou de remboursement concernant les produits non-conformes aux normes. Nous fournissons également les pièces de rechange afin que vous puissiez vous sentir en sécurité dans votre achat.